新闻动态

发电凝结水泵变频技术分析

  一、电动机的节能方式比较
 
  广一水泵的调速设备,一般有以下几种方式:
 
  (1)变极调整
 
  改变定子绕组的接线方式来改变电动机定子极对数达到调速目的,这种调速方法由于从一个速度调到另一个速度时,会产生较大的冲击电流,不仅会影响电动机的使用寿命,而且对厂用电的正常运行可能造成影响。因而只适用于需要两、三种转速的鼠笼电动机。在电厂,变极调速的主要应用形式为双速电机。
 
  (2)串极调速
 
  指绕线式电机转子回路中串入可调的附加电势来改变电机的转差率,达到调速的目的。适用于中、大功率的绕线式电动机,节电率可达30%左右。此方法在绕线式电动机中得到广泛的应用。由于其节能效果明显,近年来,火力发电厂中,也有将鼠笼电动机改为绕线式电动机,再利用此方法,达到节能的效果。如第二发电厂的锅炉送风机采用此调速方式,节能效果也相当明显。
 
  (3)转子串电阻调速
 
  在绕线式电动机转子串入附加电阻,改变电阻使电动机的转差率改变,达到调速的目的。此方法使电动机转子铜损増加,电动机效率降低,只适合于频繁启动、负载变化不大、短时低速运行的场合。目前这种调速方法在电厂己被淘汰。
 
  (4)变压调速
 
  当改变电动机的定子电压时,可以得到一组不同的肯富来水泵特性曲线,从而获得不同的转速。由于变压过程中转差功率以发热的形式消耗在绕组电阻中,效率低,调速功率范围≤220kW。在电厂的大型辅机中无应用的先例。
 
  (5)滑差调速
 
  又称电磁调速,主要由三相鼠笼电动机和电磁转差耦合器、测速发电机三部分组成。利用可控硅整流装置调节耦合器中的励磁电流,达到调速的目的。由于在低速运转时,转差损耗很大,效率极低,仅适用于恒转矩负载、短时低速工作制的场合。只有当风机运行的风量与最大风量之比Q/Qmax小于0.6时,方能显示出经济效益,而且噪音较大,不宜在电厂推广。
 
  (6)液力偶合器调速
 
  利用改变偶合器工作腔中的液体充满程度来改变转速。此方法属于机械调速,可实现无级调速,无电联接,机械结构可靠性高。如二电厂的引风机采用了此方法,节能效果也非常明显。
 
  (7)无刷双馈变频调速电机
 
  无刷双馈电机是一种新型的很有发展前途的交流调速方案,它但没有成熟的系列产品,没有大规模使用。
 
  (8)变频调速
 
  改变电动机电源频率,就能改变电动机的同步转速,电动机的转速也随之改变,所以改变电源频率就可以平滑地调节异步电动机的转速。其特点是:没有附加损耗,效率高,调速范围大,调速比可达20:1,调节精度高,技术复杂,造价高。适用于流量不稳定,变化范围较大且需要经常改变的场合,如:风机和水泵等。变频调速技术在高压电动机中的应用也是广一水泵厂探索的项目之一。
 
  随着功率器件和电力电子技术的飞速发展,变频调速器己成为目前交流电动机的首选调速设备。变频调速器以其调速效率高,调速范围宽、功率因数高,调速精度高等优势,可以实现真正的软起动,减少对电网的电流冲击和对设备的机械冲击,有效延长设备的使用寿命,对于大部分采用笼型异步电动机拖动的风机水泵,不失为目前最理想的调速设备。
 
  二、变频调速的工作原理和基本组成
 
  从交流异步电动机的转速公式可以分析如何改变异步电动机的转速:
 
  n=(l-s)nl=(l-s)60fl/p
 
  式中:n—电动机运行时实际转速;nl—电动机的同步转速;fl—电动机电源频率;p—电动机极对数;s—电动机转差率。
 
  当改变电源频率fl时,同步转速nl=60fl/p与频率成正比变化,于是异步电动机的转速n也随之改变,所以改变电源频率就可以平滑地调节异步电动机的转速。
 
  异步电动机正常运行时,可知,U1不变,磁通小m随频率fl的改变而改变,频率升高f会下降,电机允许的输出力矩将降低,电机不能充分利用,所以,为了维持电动机磁通恒定,在调频的同时还耍调压,使U1与fl成比例改变。
 
  可以看出,改变频率的调速属于转差率基本不变、同步转速和电动机理想转速同步变化条件下的调速。所以,变频调速的调速精度、功率因数和效率都较高,容易实现闭环自动控制。
 
  已知风机和泵类负载的功率P及其运行转速n的关系为P二kn3,即对于风机和泵类等一类的负载。电动机的输出功率正比于电机转速的三次方。其中k为负载功率计算系数,风机约为3,泵类约为2。佛山水泵厂可以采取何种方式均可使用P=kn3来计算负载功率。当电动机降低转速时,风机所消耗的电功率按三次方比例关系下降。
 
  因此,当机组低负荷运行时,对凝结水量的需求相对较少。如采用变频控制,当水量与转速均下降到80%时,功率将降低到额定功率的51%;如采用阀门调节,电机消耗的功率约为90%,能量损失严重。当水量与转速均下降到60%时,功率将降低到额定功率的21%。由此可见,采用变频调节后,调节阀门全开,几乎消除了节流阻力,节能效果非常明显。
 
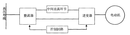
  变频器按变换环节分为交一交变频器和交一直一交变频器,由于交一交变频器连续可调的频率范围小,一般为额定频率的1/2以下。目前,变频器基本上采用交一直一交电流型或电压型变频器,变频器的基本构成如图1所示:
 
  主回路由整流器、滤波环节和逆变器构成,广一水泵厂将各部分功能简要说明如下:
 
  整流器:作用是把三相交流电压整流成直流,常采用桥式整流电路。
 
  逆变器:采用大功率可控模块组成桥式逆变电路,控制电路有规律地控制逆变器中开关管的通与断,得到任意频率的三相交流输出。
 
  中间直流环节:由于逆变器的负载为异步电动机,属于感性负载,其功率因数不会为1,因此在变频器和电动机之间会有无功功率交换,这种无功能量要靠中间直流环节的储能元件(电容或电感)来缓冲。
 
  图1:变频器基本原理图
 
     变频器基本原理图
变频器基本原理图
 
  控制回路:控制回路有频率、电压的运算回路,主回路的电压、电流检测回路、电动机的速度检测回路,将运算回路的控制信号进行放大的驱动回路,以及逆变器和电动机的保护回路,佛山水泵厂常采用的是PWM脉宽控制。PWM的控制型变频器一般采用电压型和电流型逆变器,并采用恒脉宽调制,逆变器的输入为直流电压,通过调节逆变器的脉冲宽度和输出交流电压的频率,既实现了调压,又实现了调频。
 
  作为产品的变频器系统具有很多功能,不同的产品的具体功能也不尽相同,但是从系统控制软件的角度,总体上可以分为以下几个功能:
 
  电机运行:这是变频器系统功能的最基本和主要部分,包括所有和电机运行有关的功能,包括启动、制动、调速、转向控制。
 
  状态监测:对于实用化的产品而言不仅是必不可少的,而且对于产品的最终可用度有至关重要的影响,所监测的状态至少包括变频器——电机系统里几个关键的参数,如电流、电压,具体而言电压一般检测直流母线上的直流参数,电流就有直流母线电流、电机线电流(交流量)的不同选择,也可以都加以监测。软件通过监测的数据可以判断系统的运行状况。
 
 
 
  故障处理:如果监测到系统发生故障,就需要加以判断和相应的处理。一般而言,需要区分和响应的故障至少包括过电流、过电压,在成熟的产品中一般还会包括过负载、过热、缺相等。而对这些不同的故障的不同响应,取决于理论分析和经人工控制:提供一套人机界面系统,操作者可以通过其监测和控制系统的运行包括设置一些运行参数,目前广一水泵厂一般采用键盘作为输入设备而采用小面积的数码管或液晶屏幕作为显示设备。
 
  自动控制:提供一些电子接口,通过这些接口可以由其他设备例如PLC来监测和控制系统的运行,但是一般不提供通过接口来设置系统内部的参数。主控:对上述各项功能的控制、调度和互相之间信息的传递。
 
  在这个基础上,功能比较复杂的变频器可能会加入一些比较复杂的、具有少量自动判断和命令记忆的功能,但是无不是基于以上的基本划分之后在特殊情况和特殊参数下的组合设计。因此,在设计变频器控制软件时,需要把握住以上诸项基本功能加以实现。

Copyright © 2010-2020 广一泵业集团有限公司版权所有